地球是一个庞大的热源库,蕴含着巨大的热能,地热则是来自地球本身的一种能量资源。地球上火山喷出的熔岩温度高达1200℃~1300℃,天然温泉的温度大多在60 ℃以上,有的甚至高达100 ℃~140 ℃。这种热量渗出地表,于是就有了地热。地热能是一种清洁性能源,可再生资源,有着十分广阔的开发前景。
地热水温度逐级利用

大于60℃采暖、温室供热、温泉水加热、洗浴;60~50℃ 空调、温泉水加热、洗浴;50~40℃游泳池、漂流河、造浪、戏水;小于40℃水源热泵。
地热能利用原理

地热能源利用原理图
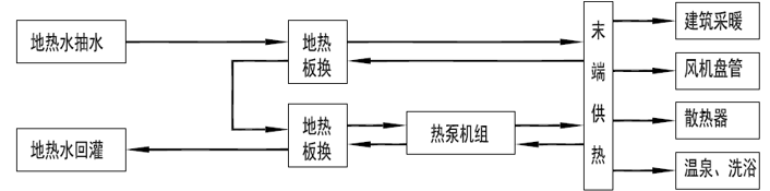
地热水利用通常结合水源热泵,利用板换梯级换热系统,首先充分利用地热水本身的热能,极大节约系统运行费用;之后利用水源热泵系统,将地热水中不能直接利用的热能提取出来,共给末端使用;并且地热水梯级利用系统做到100%回灌,保护地热水资源。
咨询遠望微信客服